绿之源环保

绿之源环保
工业有机废气的危害巨大,对大气环境具有严重的污染,为了改善生态环境需要加强对有机废气的治理。本文主要针对工业有机废气的来源、基本特点和危害等几方面进行简要阐述,并重点对工业有机废气的治理技术做详细的分析,以降低工业有机废气对环境破…
查看详情+
随着科学技术的不断发展以及人们生活水平的日益提升,人们对环境保护活动的重视程度也越来越深化,喷漆行业作为一项重要的大气污染源头,直接关系着大气环境质量以及生态平衡,逐渐引起了人们的关注。因此,必须要加强对喷漆废气治理与改善,提高废…
查看详情+
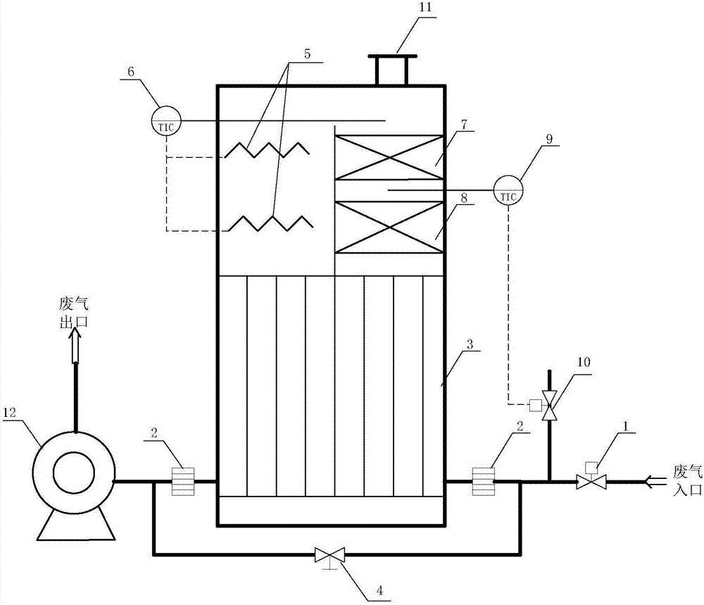
蓄热式燃烧法(Regenerative Thermal Oxidizers,RTO)是燃烧处理技术之一,其原理是在一定温度(一般≥760℃)作用下将污染物完全氧化,去除效率可达99%以上。此技术是用多床可蓄热材质的蓄热室进行蓄热与氧化互相切换的方式,以大幅减少热量的损耗。…
查看详情+
随着国家工业化的快速发展,近年来人们对大气环境质量越来越关注,以挥发性有机污染物为代表的大气环境污染日趋严重,喷漆企业因使用溶剂型涂料和溶剂型稀释剂而成为挥发性有机废气的主要排放源。由于有机废气存在易挥发、成分复杂、挥发性不同等特…
查看详情+
工业废气污染是我国目前主要的污染来源之一,如不及时进行治理,被人体吸收后,容易产生疾病,影响人们的身体健康。因此,必须采取有效的措施,对废气进行治理,特别是有机废气,以提升空气质量,减小疾病的发生。文章对治理有机废气的技术和方法进…
查看详情+
语涂料行业的有机废气主要来源于涂料生产工艺和使用过程当中,对此企业应针对生产工艺和设备进行优化,尽可能避免有机物的挥发,同时针对挥发出的有机物进行有效的收集和处理,当前针对反应釜中废气可以采用冷凝方法进行预处理,对于浓度较低但风量…
查看详情+
蓄热式热氧化炉(RTO)采用高热容量的蜂窝状陶瓷作为蓄热体,待处理有机废气与蓄热陶瓷体进行换热升温后,在氧化室中升温至760℃燃烧,使其中的VOCs成分氧化分解成二氧化碳和水,净化后的达标气体与蓄热陶瓷体进行换热降温后经烟囱排入大气。在国外…
查看详情+
RTO焚烧炉的操作要在极短的时间内,循环地改变气体的流动方向。因此,直接影响废气净浄化效果和装置正常运转的首先是切换机构(也称切换阀或换冋阀)。
查看详情+
VOCs 废气通过疏水性沸石浓缩转轮后,能有效被吸附于沸石中,达到去除的目的。经过沸石吸附的VOCs的洁净气体,直接通过烟囱排放到大气中,转轮持续以每小时1-6转的速度旋转,同时将吸附的VOCs传送至脱附区。
查看详情+
含有机污染物废气进入活性炭吸附装置,挥发性有机物大部份被活性炭吸附装置吸附,而成为较干净的空气,这部份干净的气体排放至大气中。被活性炭吸附装置吸附的大部分有机污染物则进入脱附再生区,在此区完成脱附再生,该过程主要是利用高温空气将脱…
查看详情+
有机废气净化的热氧化法是基于废气中有机化合物可以燃烧氧化的特性,其目的是:通过燃烧将废气中可氧化的组分转化为无害物质。在废气中含CO2和<span style="font-family:-apple-system-font, BlinkMacSystemFont, ";color:#333333;;…
查看详情+
催化燃烧装置是目前处理VOCs有效的技术手段之一。其中催化剂的设计合成是催化燃烧装置的关键。贵金属因优异的低温催化活性和稳定性而受到研究者的广泛关注。贵金属价格昂贵,储量稀缺,为提高其使用效率,通常将贵金属负载到载体上,得到负载型催化…
查看详情+
目前,在国内应用广泛、工艺技术较为成熟的蓄热式热氧化炉(RTO)主要为三室RTO,即RTO分为三个蓄热室,其中蓄热室填充床为耐热、耐腐蚀的陶瓷材料填充,确保RTO热回收率在95%以上,以便更好的净化去除VOCs。
查看详情+
一般而言,RTO自动补新风主要在下述几个过程: (1)燃烧室温度一直高于设定值时,新鲜空气风门会自动增加稀释空气量; (2)风管压力低于设定值时,新鲜空气风门会自动调节以调整风管内压力维持在设定的范围内; (3)RTO出口…
查看详情+
喷漆废气行业用什么样的设备能够解决废气环保方面的问题?其实就目前市场情况来看,大多数产生喷漆废气的企业都在使用活性炭吸附+UV光解一体机设备、活性炭吸脱附+CO设备及RTO焚烧炉等相关设备。随着环保督察的日益严格,多数光解设备及活性炭设备不…
查看详情+
汽车喷漆是汽车生产过程中必不可少的工作流程,在该环节中产生的废气较多,对环境影响极大。喷漆废气主要污染物为挥发性有机物VOCs,为提高VOCs的处理技术,有效保护周围生态环境,本文对汽车喷漆过程中产生的废气成分进行分析,并分析比较了几种VO…
查看详情+
有机废气的处理方法主要有两类:一类是回收法,另一类是消除法。回收法是通过物理方法,用温度、压力选择性吸附剂和选择性渗透膜等方法来分离挥发性的有机化合物主要包括活性炭吸附、变压吸附、冷凝法和生物膜法等。消除法是通过化学或生化反应,用光、…
查看详情+
采用催化氧化技术处理热塑性丁苯橡胶(SBS)生产装置D线后处理单元废气,废气的非甲烷总烃去除率和环己烷去除率均达到98%以上,非甲烷总烃质量浓度达到DB11/447—2007《炼油与石油化学丁业大气污染物排放标准》的要求(小于100mg/m3)。对SBS生产装置凝…
查看详情+
挥发性有机污染物(VOCs)主要来源于工业生产,不仅对生态环境和人体健康造成危害,还会造成浪费.催化燃烧技术是近年来兴起的污染治理技术,具有费用低、净化效率高,无二次污染等特点.本文介绍了催化燃烧装置所用催化剂种类、催化燃烧不同工艺的特点,并对…
查看详情+